The ASTM A216 WCB Swing Check Valves Factory produces high-quality swing check valves designed in compliance with API 6D standards. These valves feature a robust cast carbon steel body, ensuring durability and reliability in various industrial applications. With a 4-inch (DN100) size and rated at Class 150 LB (PN20), they are equipped with raised face (RF) flanged ends for secure and leak-free connections.
Product Name: ASTM A216 WCB Swing Check Valve
Type: Swing Check Valve
Design Standard: API 6D
Body Material: ASTM A216 WCB, Cast Carbon Steel
Size: 4 Inch, DN100
Pressure: Class 150 LB, PN20
End Connection: RF Flanged
Medium: Water, Oil, Gas, etc
Temperature Range: -29°C to 595°C
Universal Cast Steel Check Valves are meticulously designed and manufactured in strict accordance with International Standards such as API 6D, BS 1868, ASME B16.34, or equivalent standards. These valves are engineered to minimize flow resistance and pressure drop to the greatest extent possible. They are specifically designed for horizontal installation only. The lapped and screwed seat ring ensures a tight seal and long-lasting service. The valve disc is precisely designed, accurately machined, and guided to achieve efficient automatic shut-off at zero pressure. The valves feature a compact structure and low-emission service. In their standard configuration, swing check valves come with a bolted cover and a free-swinging clapper, which acts as the closing member responding to the prevailing flow conditions. Swing check valves are ideally suited for horizontal pipeline installations. However, for heavier disc weights, chattering issues may arise, necessitating the use of dampers or counterweights.
Technical Specification
» Type: Swing Check Valve
» Nominal Diameter: NPS 2-24 Inch (DN50-DN600)
» Design Pressure: Class 150-2500 LB (PN10-PN420)
» Material: ASTM A216 WCB, WCC, 217 WC6, WC9, C5, C12A, A352 LCB, LCC, A351 CF8, CF8M, CF3M, CF8C
» End Connections: Flanged (FF, RF, RTJ) to international standards
» Design and Manufacture: BS 1868, API 6D, DIN 3352
» Face to Face (End to End): ANSI B16.10, EN 558 series
» Flanged Connection: ASME B16.5, ASME B16.47, EN 1092 series
» Butt Welded End: ANSI B16.25
» Test and Inspection: API 598, ISO 5208, EN 12266-1
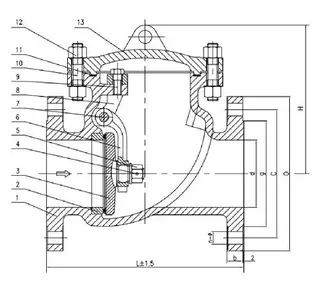
Structural Diagram

Product Features
» Flow Prevention and Efficiency: The cast steel swing check valve is designed to prevent backflow in the pipeline. It allows for a straight-line flow through the valve, which results in minimal pressure drop. The disc swings open as the media flows through the line, and back pressure holds the disc in the closed position to prevent reverse flow.
» Flexible Installation Options: Cast steel swing check valves can be installed in both horizontal and vertical lines. However, they must be installed in the proper orientation relative to the media flow, as indicated by the flow direction arrow marked on the valve body.
» Customization and Accessories: A variety of accessories are available to meet specific customer requirements. These include bypasses, locking devices, counterweights, and more.